蒸发结晶系统产能不足现象分析及改进措施论文
2025-11-07 16:30:42 来源: 作者:xuling
摘要:蒸发结晶技术在废水零排中至关重要。针对荣信项目现运营的蒸发结晶系统产能不足现象进行分析,并提出改进措施。旨在总结蒸发结晶技术在运营过程中出现的问题及解决措施,为进一步做好运营管理维护提供技术参考。
摘要:蒸发结晶技术在废水零排中至关重要。针对荣信项目现运营的蒸发结晶系统产能不足现象进行分析,并提出改进措施。旨在总结蒸发结晶技术在运营过程中出现的问题及解决措施,为进一步做好运营管理维护提供技术参考。
关键词:蒸发结晶;产能不足;改进措施
1概述
随着蒸发结晶技术实现高盐度废水的减量化、无害化和资源化的作用日益突出,该种方法逐渐在能源、化工、冶炼、电镀、食品、制药等行业的废水处理中得到广泛应用。在实际运营中,蒸发结晶系统出现产能不足现象,造成能源浪费、设备维护费用增加、产品质量下降等。研究针对荣信项目现运营的蒸发结晶系统产能不足现象进行分析,并提出切实可行的改进措施。
2项目概述
2.1项目概述
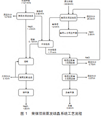
荣信项目蒸发结晶系统包含盐三效系统、硝三效系统、冷冻结晶系统、硝重结晶系统、母液处理系统及共用系统,浓盐水处理量44.6 m3/h,共有设备146台。蒸发结晶系统设计出盐4.16 t/h(硫酸钠、氯化钠结晶盐+杂盐),现在运营实际出盐2 t/h(硫酸钠、氯化钠结晶盐+杂盐),现实际运营情况远远达不到设计值,结晶盐纯度、白度不满足要求,蒸发结晶系统产能严重不足,造成能源浪费,问题亟待解决。
2.2工艺路线
荣信项目蒸发结晶系统设计工艺路线如下:
1)NaCl三效蒸发结晶系统:三级RO浓水进入NaCl三效蒸发系统蒸发结晶得到氯化钠,经离心、干燥、包装后得到产品,盐蒸发母液进入母液处理系统。
2)Na2SO4三效蒸发结晶系统:NF浓水进入Na2SO4三效蒸发结晶系统蒸发结晶得到粗硫酸钠,蒸发母液进入冷冻结晶系统冷冻。
3)硝重结晶系统:粗硫酸钠和芒硝经再溶解之后进入硝两效重结晶系统,重新蒸发结晶之后经干燥包装得到合格的产品硫酸钠。
4)冷冻结晶系统:硝蒸发母液进入冷冻系统冷冻得到芒硝与冷冻母液,盐蒸发母液进入冷冻结晶系统。
5)母液处理系统:硝冷冻母液和盐蒸发母液进入母液处理(二效蒸发)系统继续蒸发结晶,得到混盐和杂盐;混盐返回盐三效蒸发结晶系统,杂盐则作为危废进行处理;冷冻母液同样可以进入滚筒干燥机进行干燥。干燥好的物料被螺旋输送送去集中、包装。流程如图1所示:

2.3产品质量
1)分质结晶产生的硫酸钠应满足《工业无水硫酸钠》(GB/T 6009—2014)中Ⅱ类合格品标准。具体如表1所示。

2)分质结晶产生的氯化钠应满足《工业盐》(GB/T 5462—2015)中精制工业盐(工业干盐)一级标准。具体如表2所示:

3产能不足现象原因分析
3.1物料特性
1)物料沸点升高超过预设:如果物料的沸点因某种原因(如浓度变化、杂质增加、有机物浓度高等)升高,超过蒸发器的预设温度,影响蒸发效率,导致蒸发量下降。
2)物料预处理不当:物料在进入蒸发器前,如果预处理不当(如温度、浓度、悬浮物等未达标),影响蒸发量,有机物富集在结晶盐表面,造成结晶盐白度不达标。
3.2设备选型
1)各效加热器换热面积设计不足:换热面积设计不足,将无法充分吸收蒸汽中的热量,导致蒸发量下降。
2)管道流速较低:管道流速过低,引起物料中大颗粒积聚沉积在管道弯头等处,无法正常排出分离室,造成设备和管道堵塞以及运行出料量不满足设计值。
3)离心机“拉稀”:由于离心机自身问题或者物料问题(物料的浓度偏低,晶料较小、进料速度太快),出料含水率过高,结晶盐进入流化床后引起糊床,流化床前部孔基本堵死,会导致反应效率下降,甚至局部过热,影响出料。
4)结晶分离器未设置盐腿:分离器内晶浆的停留时间较短,晶体表面附着大量有机物,引起结晶盐纯度、色度变差。对比图2中硫酸钠结晶盐的色度,可明显看出色差。

5)荣信项目现运行的内置布袋式流化床干燥系统技术陈旧,设备泄露严重,现场环境堪忧(详见图3),严重影响结晶盐纯度及白度。

3.3运行操作
1)加热蒸汽供应量不足,物料温度达不到设计值,蒸汽闪蒸量将受到影响。
2)物料在各效加热器换热管内流速低(晶浆固含量、有机物含量高黏度大等影响),造成换热管内结垢快,传热效率下降,缩短运行周期,蒸发器运行质量变差,影响系统废水通过量。
3)多效加热器换热面堵塞、结垢,如图4所示。将无法充分吸收蒸汽中的热量,影响热交换效率,从而降低蒸发量。

4)蒸发器操作压力太低:操作压力是影响蒸发效率的重要因素。如果操作压力过低,蒸汽的饱和温度也会降低,进而影响蒸发量。
3.4其他原因
1)运营操作人员并未按设计工艺运行,部分蒸发结晶系统并未开启运行;操作人员对设备不熟悉、操作不规范等也可能导致蒸发量不足,出盐量不达标现象。
2)系统泄漏:系统中的泄漏会导致热量损失和蒸汽压力下降,从而影响蒸发量。
3)冷却水问题:冷却水不足或水温过高都会影响蒸汽的冷凝效果,导致系统真空度降低,进而影响蒸发量。
4)管路堵塞:在系统结晶过程中,部分结晶物料会随着温度的降低而迅速在管内壁结晶,造成管路堵塞;部分阀门在全开状态下亦会留有机械死角,造成晶粒堆集,长时间工作状态下,会造成管路堵塞。
4解决措施
4.1前端来水处理
1)预处理阶段:采用预沉、混凝、澄清、过滤、软化、消毒等技术,使水的悬浮物(浑浊度)、色度、胶体物、有机物、铁、锰、暂时硬度、微生物、挥发性物质、溶解的气体等杂质去除或降低到一定的程度。
2)深度处理:采用纳滤、离子交换、树脂软化、反渗透、电渗析等技术对来水进行进一步净化[1],控制水中Ca离子、Mg离子、氨氮、SiO2、有机物质量浓度以及碱度在一定范围内。
4.2设备选型
1)循环管径设计:强制循环管内流速控制在不小于1.8 m/s,加热器管内流速控制在不小于2 m/s,使得溶液在管内流速加快,垢层不易形成,并对垢层有强烈的冲刷作用[2]。
2)分离器设计:分离室本体升高,增加晶浆在分离室内的停留时间;对结晶盐粒度有要求可采用OSLO式分离器;分离器顶部设置高效除沫器,可有效防止雾沫夹带,提高蒸馏水水质。
3)出料管道采用分段安装,即可以分段拆解,如果结晶堵塞可快速分段进行清理,大大降低了堵塞后的清理工作。
4)结晶分离器设置盐腿:蒸发器底部设置的盐腿,盐腿起到集盐、分级、洗涤、回溶可溶性杂质、冷却等作用,是提高盐的品质、降低制盐系统能耗的关键部件之一[3]。设置盐腿后,大颗粒晶体不再进入加热器列管及轴流泵进行循环蒸发,减少晶体与设备间的摩擦,大大提高设备使用寿命和大粒径晶浆的百分比。
5)对于固含量较低的物料,可以考虑采用增稠提高其固含量,增大浓度以满足离心机的进料要求;定期进行维护和保养,确保离心机处于良好的工作状态,也是提高分离效果、避免拉稀现象的重要措施。
4)设备升级:将现有内置布袋式流化床干燥系统更换为目前较先进的振动流化床以及配套的水膜除尘系统。
5)为了防止管路传输过程中温度变化大,可设计保温措施或加伴热装置,保证物料不在管路中结晶;物料管道上的阀门一般以结构简单、流通面积大为选用标准,如V型球阀,尽量避免选用截止阀或蝶阀;为避免晶体颗粒在出口管道中积聚,盐浆泵出口至稠厚器的入口管道尽量短,并采用大曲率半径弯头,且保证进入稠厚器前的水平段管道的坡度不小于10。并坡向稠厚器[4]。
4.3运行操作
1)增加加热蒸汽量:适当增加加热蒸汽量可以提高蒸发量,但需要注意控制蒸汽压力和温度,避免产生大量二次蒸汽和不凝气体。
2)降低真空度:通过降低真空度可以增加传热效果,提高蒸发速率。但需要注意控制真空度在合适的范围内,避免对设备造成损坏。
3)采用自动化控制技术:采用自动化控制技术,可以实现对整个系统的自动化控制,提高设备的稳定性和效率。
4.4维护措施
4.4.1清洗
1)停机清洗:在设备停运时进行彻底的清洗,原则上每隔6个月或停机超过3 d以上,结合物理和化学方法,对设备进行彻底的清洗。物理清洗:使用高压水枪、刷子或刮刀等工具直接清除垢层。化学清洗:使用酸性或碱性清洗剂,以及特殊的清洗剂,通过循环或浸泡的方式软化并去除垢层。
2)在线清洗:保证蒸发系统的正常运行,根据原水水质,选择将阻垢剂通过管道进入蒸发来料中,对设备进行自动清洗,清洗后的清洗液当做废水蒸发去除。
4.4.2加强现场管理
加强现场管理,如定期巡检、及时处理异常情况等,可以确保蒸发结晶设备的正常运行和效率。
4.4.3加强运营人员技术培训
前期针对全场工艺系统进行普遍性培训,了解关键设备运行问题及解决方案;定期针对运行问题进行总结归纳,提升应对紧急工况能力。
5结语
从物料特性、设备选型、运行操作等方面分析荣信项目运行的蒸发结晶系统产能不足现象,并提出相应的改进措施,为蒸发结晶系统高效稳定运行提供技术依据。蒸发结晶系统是一个集合传热、相变、结晶、沉淀、分离的复杂系统,实现其24 h连续运转,还需技术及运行维护人员各方面的共同努力。
参考文献
[1]刘湛兵,师存君,闫希佳,等.火电厂循环排污水减量排放方案设计与比较[J].广东化工,2024,51(22):120-122.
[2]张旭.蒸发结晶工艺在煤化工高盐废水零排放中的应用[J].现代化工,2021,41(9):226-231.
[3]王梦洁,吕新民.真空制盐制硝中淘洗的作用[J].苏盐科技,2013(2):8-10.
[4]陈杰,张永祥.三效蒸发结晶系统管道设计和弯头防冲蚀研究[J].炼油技术与工程,2024,54(10):52-56.